descripción1
Cierre de cremallera Sudaderas deportivas con cremallera de 1/4 para hombres. Tejido elástico, ligero y de secado rápido para un rendimiento superior. AJUSTE REGULAR - Tallas estándar de EE. UU. Un ajuste deportivo que se adapta al cuerpo para un amplio rango de movimiento, diseñado para un rendimiento óptimo y comodidad durante todo el día. CARACTERÍSTICAS - Cierre de cremallera de cuarto; Agujeros para pulgares en mangas largas para mantenerlas en su lugar durante el entrenamiento
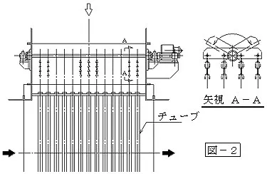
Introducción del Producto

Este dispositivo aborda el problema de la acumulación de polvo dentro de los tubos que causa bloqueos y reduce la eficiencia de la transferencia de calor. Utiliza oscilación de cadena multidireccional dentro de los tubos para eliminar y prevenir el polvo. El ciclo de limpieza, originalmente requerido una vez cada 1-2 meses, puede extenderse a una vez cada 1-2 años, reduciendo el tiempo de inactividad del equipo y los costos.

Características de Rendimiento

1. Eliminación Efectiva de Polvo:

Al oscilar las cadenas vertical, horizontal y circunferencialmente, combinado con el flujo de gas, elimina y previene eficazmente la adhesión de polvo dentro de los tubos, reduciendo obstrucciones.


2. Reduce Significativamente los Costos de Mantenimiento:

El ciclo de limpieza se extiende considerablemente, evitando paradas frecuentes (anteriormente se requerían unos 3 días para la limpieza), ahorrando tiempo, mano de obra y pérdidas operativas.


3. Operación Flexible y Ajustable:

La velocidad del motor (30~90 rpm, estándar 60 rpm) se puede ajustar mediante un relé, y un temporizador puede establecer períodos de inactividad para adaptarse a diferentes condiciones operativas.

Campos de Aplicación

Tratamiento de Residuos

Hornos Industriales

1.Tratamiento de Residuos:

Equipos de incineración de residuos, intercambiadores de calor tubulares para tratamiento de residuos industriales


2.Hornos Industriales:

Intercambiadores de calor tubulares para soporte de hornos industriales en la industria minera

CONTÁCTENOS